以直流穩壓電源為例說明幾種反饋電路的設計
本文以TOPSwitch-GX直流穩壓電源的基本結構為例,重點說明幾種直流穩壓電源反饋電路的特點,設計計算。分析比較了各自的特點,以便于直流穩壓電源工程師在設計直流穩壓電源時根據不同的技術要求,用途及成本選取相應的反饋形式。
反激式直流穩壓電源以其直流穩壓電源電路簡單,成本低廉越來越受到人們的關注。本文對直流穩壓電源的幾種直流穩壓電源反饋電路進行分析比較,目的是讓直流穩壓電源工程師對直流穩壓電源的設計方案有個了解和選擇。需要說明的是直流穩壓電源的穩定性,動態響應,反饋環路形式的選擇,環路參數的設計計算對一個直流穩壓電源的成功很重要。
下面分別介紹四種不同的直流穩壓電源反饋電路及其計算說明
初級基本直流穩壓電源反饋電路
如圖1所示圖中TOPSwitch-GX的控制端C其作用及特點:它為誤差放大器及反饋電流的輸入腳,用于占空比控制。與內部并聯調整期相連接,提供正常工作時的內部偏置電流。也可用于直流穩壓電源旁路和自動重啟動及補償電容的連接點。它用一個非隔離的初級繞組作為反饋電壓,優點是直流穩壓電源電路簡單,成本低,缺點是直流穩壓電源調整率低。
圖1 初級基本直流穩壓電源反饋電路
初級增強直流穩壓電源反饋電路
如圖2所示:特點是,在圖1的基礎上增加了兩個元件,一個是穩二極管1N5251D,一個是100nF 50V的電容。這樣增加了反饋強度,提高了直流穩壓電源的調整率。
圖2 初級增強直流穩壓電源反饋電路
次級光耦穩壓管直流穩壓電源反饋電路
如圖3 所示:在圖2的基礎上增加了光電耦合器,這樣初級和次級實現了隔離,并且直流穩壓電源調整率高。缺點是成本增加。
圖3 次級光耦穩壓管直流穩壓電源反饋電路
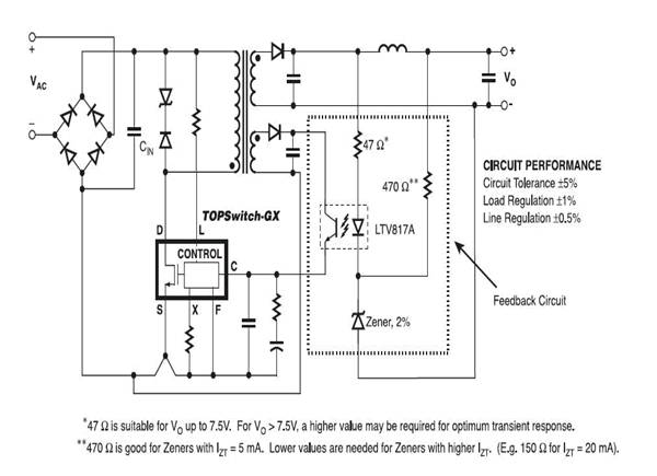
次級光耦TL431直流穩壓電源反饋電路
如4 所示:在圖3的基礎上增加了精密穩壓基準源TL431,
圖4 次級光耦TL431直流穩壓電源反饋電路
增加了反饋網絡,輸出電壓可調整,初級和次級隔離,且直流穩壓電源調整率極高。缺點是直流穩壓電源電路復雜,成本增加。在穩壓精度要求高的場合,通常采用該方案。
直流穩壓電源常用光耦及生產廠商
幾種直流穩壓電源反饋電路比較及根據輸出要求選取偏置電壓VB(以TOPSwitch-GX為例)
結論:
基于反激拓撲直流穩壓電源的應用非常廣泛,并且直流穩壓電源電路簡單,成本低廉,容易設計制造等特點,這種直流穩壓電源作為一種典型的拓撲結構,越來越多的受到直流穩壓電源工程師的青睞。雖然該直流穩壓電源的輸出功率在100瓦左右,但是作為一般的輔助直流穩壓電源已經足夠了。此處簡單介紹直流穩壓電源的幾種反饋設計方案,目的是讓直流穩壓電源工程師在設計直流穩壓電源是根據設計規格及成本等條件,選取不同的方案,以便合理的設計出理想的直流穩壓電源。
- 上一篇:【標準聚焦】充電機充電鋰電池標準化解析 2017/8/15
- 下一篇:充電機充電鋰電池化成-老化工藝的分析與總結 2017/8/15
